Folgende Zuschrift erhielten wir von unserem Leser Tim Wedel:
____________________________________________________________
Hallo SBZ-Monteur Team,
Mein Geselle und ich haben letzte Woche ein Brennwert-Heizgerät mit hydraulischer Weiche installiert. Dabei mussten wir auch die elektrische Verdrahtung vornehmen. Oben in der Weiche sollte ein Referenzfühler installiert werden. Welche Aufgabe hat nun dieser Fühler? Mein Geselle konnte mir das nicht erlären.
viele Grüße
Tim
_____________________________________________________________
Hallo Tim,
gerne versuchen wir Dir zu helfen.
Wir haben natürlich Tim gefragt ob wir seine Anfrage im Blog veröffentlichen dürfen. Er hat seine Zustimmung erteilt. Dafür danke!
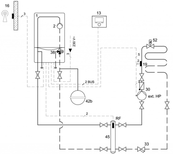
Für alle erst einmal ein Bild vom besagtem Einbauort. Das erleichtert die Zusammenhänge zu verstehen.
       
    
Der Referenzfühler kurz "RF" genannt ermittelt die Vorlauftemperatur (Ist-Temperatur) im Weichenkopf. Innerhalb einer hydraulischen Weiche ergeben sich je nach Betriebszustand der Anlage (Volllast-Teillast-Kleinlast) unterschiedliche Volumenströme. Eventuell wird das Heizungswasser im Vorlauf durch Beimischung von kaltem Rücklaufwasser abgekühlt. Damit es jedoch im Fußbodenheizkreis nicht zu einer Unterversorgung durch zu geringer Vorlauftemperatur kommt dient die gemessene Temperatur als Referenzwert für die Heizgeräteleistung. Funktion: Bei einer Regelabweichung (>1K) zwischen VL-Sollwert und Referenzfühler wird der Sollwert für den Wärmeerzeuger kontinuierlich erhöht (alle 3 min. um 1K). Dabei liegt die max. Grenze für den VL-Temperatur Sollwert bei +/- 20K.
Dieses Hydraulikschema hilft bestimmt die regelungstechnischen Vorgänge zu verdeutlichen.
       
    
Der Außenfühler (16) misst die Außentemperatur. Wenn die Heizkurve des Reglers (13) korrekt eingestellt ist wird ein Vorlaufsollwert vom Regler errechnet, der die Wärmeverluste im Gebäude ausgleichen kann. Der Vorlauffühler im Heizgerät (1) ist nun jedoch nicht mehr alleiniger Chef im Ring, sondern der Regler (13) greift auch auf die Weichenkopftempertur (RF-Wert) ab. Erst dann wenn am Weichenkopf der Vorlaufsollwert erreicht wird schaltet das Heizgerät ab.
 
     
     
     
     
     
    