Springe auf Hauptinhalt Springe auf Hauptmenü Springe auf SiteSearch
WERBUNG
WERBUNG
  • Home
  • Alle Artikel zum Thema Verdampfer
WERBUNG

Alle Artikel zum Thema Verdampfer

 Die Schlaftiefe lässt sich mit einer Klimaanlage positiv beeinflussen.

Erklär mal: Funktion einer Klimaanlage

-

Im Prinzip funktioniert jedes Klimagerät wie ein Kühlschrank. Das Gerät entzieht der Raumluft Wärme und transportiert diese nach außen, wo sie an die Umgebungsluft abgegeben wird. Der Wärmeentzug wird ermöglicht durch einen Kältekreislauf innerhalb des Systems. Als Transportmedium für die Wärme...

Was ein Feuerzeug mit dem Kälteprozess zu tun hat, kannst du in diesem Bericht lesen
… eine Kältemaschine und Wärmepumpe?

Enthalpie, wie lieb’ ich sie!

-

Wärmepumpen und Kältemaschinen funktionieren weltweit millionenfach. Der Prozess ist durchaus durchschaubar und lässt sich sogar in einem interessanten Diagramm darstellen. Und versteht man dieses Diagramm, erschließen sich neue Erkenntnisse und ein tiefer Durchblick. Schau rein in den Bericht und blick durch.

Hier mal eine komplette Wärmepumpe mit ihren Bauteilen. Die rot Umrandeten sind die vier Hauptkomponenten

Nur vier Teile?

-

Zugegeben die Überschrift ist verwirrend – Was hat da nur vier Teile? Um welche Teile handelt es sich? Fragen über Fragen - Die wir gerne beantworten!

Fragt man einen WP Spezi nach den Bauteilen einer Wärmepumpe, bekommst‘e wohl diese, oder eine ähnlich lautende Antwort:

Nun, die vier Hauptkomponenten...

Keine Idee fürs Berichtsheft – Wir haben gleich zwei!

-

Was soll schon schiefgehen beim Rohrabtrennen, ist doch schließlich keine Tätigkeit für die man 3,5 Jahre lernen muss – Oder?

Eigentlich alles Easy habe ich mir gedacht, schließlich hat Mia Kleine an alles gedacht. Doch vielleicht ist es die simple Tätigkeit, die einen zum Fehler machen verleitet...

Eine Fußbodenheizung trägt zu einem behaglichen Raumklima besonders gut bei.

Erklär mal: Mit der Wärmepumpe kühlen

-

Eine pfiffige Idee ist es mit einer vorhandenen Wärmepumpe die sommerliche Raum-Wärmeenergie wieder an die Atmosphäre abzuführen. Damit dies auch technisch funktioniert, müssen die zur Kühlung vorgesehenen Räume mit einer Flächenheizung ausgestattet sein. Unbedingt sollte man auch den Taupunkt im...

Schematische Darstellung der Bauteile Bild: Vaillant

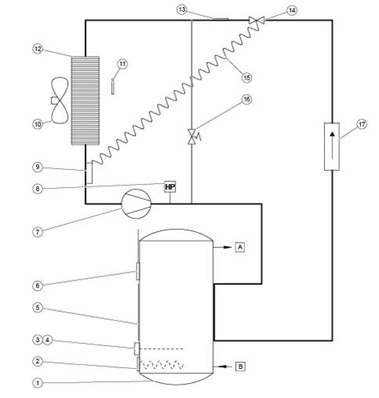
Erklär mal: Warmwasserwärmepumpe

-

Die Warmwasserwärmepumpe kann ein Einfamilienhaus von einer zentralen Stelle mit Warmwasser versorgen. Der Aufstellungsraum befindet sich vorrangig dort, wo Wärme anfällt. Das


kann in einem Wirtschaftsraum, Heizraum oder in Kellerräumen sein, wo Abwärme von Waschmaschinen oder Kühlgeräten zur...

Carnot-Prozess Grafik: Vaillant

Nur Verdampfen und Verdichten

-

Die Wärmepumpen-Funktion ist durch einen geschlossenen Kreisprozess gegeben. Die Wärmepumpe verwandelt auch bei winterlichen Minusgraden Wärme niedriger Temperatur in Wärme hoher Temperatur. Verantwortlich dafür ist das physikalische Prinzip, das sich - analog zum Kühlschrank - bei Wärmepumpen durch...

Erklär mal: Zeolith-Modul

-

Was ist eigentlich ein Zeolith Modul? Wie sieht es innen aus? Kommt es ohne mechanische Teile aus? Ist es wirklich wartungsfrei?Fragen über Fragen. Wir haben uns mal ein wenig umgesehen und dabei einige interessante Entdeckungen gemacht.



Das Zeolith-Modul kann als „Black Box“ betrachtet werden. Es...

Kaltes richtig heiß machen

-

Wer im Fach Physik aufgepasst hat, der weiß, dass es gar keine Kälte gibt. Es gibt nur Wärme - mehr oder weniger. Demnach ist die Aussage „mir ist kalt“ physikalischer Blödsinn. Richtig wäre die Feststellung, dass „mir weniger wa

Kühler Kopf, und heißes Gas

-

Beim Heizen befindet sich dann der Verflüssiger innen; der Wärmetauscher im Außenteil wird zum Verdampfer, an dem die Wärme schließlich aufgenommen wird.


Geräte für den Ganz-Jahresbetrieb (Computerklimatisierung!) brauchen eine sogn. "Winter-Regelung"; diese hält die Verflüssigungstemperatur...

Erklär mal:Thermostatisches Expansionsventil

-

Das thermostatische Expansionsventil regelt im Kältekreis die in den Verdampfer eingespritzte Kältemittelmenge in Abhängigkeit der Wärmezufuhr von außen.


Es besteht aus einem thermisch gesteuerten und einem druckgesteuerten Teil. Der Fühler mit einer geeigneten Gas- oder Flüssigkeitsfüllung ist an...

Moderne Wärmepumpen – Günstig heizen & kühlen

-

Steigende Preise für Heizöl und Gas verstärken den Wunsch nach Alternativen; deshalb rücken Wärmepumpen zunehmend in das Zentrum des Interesses. Denn die Umweltbilanz ist positiv: Von der

Kaltes richtig heiß gemacht

-

Um die Wärmeenegie des "kalten" Wasser nutzbar zu machen benötigt

WERBUNG