Springe auf Hauptinhalt Springe auf Hauptmenü Springe auf SiteSearch
WERBUNG
WERBUNG
WERBUNG

Erklär mal: Warmwasserwärmepumpe

Die Warmwasserwärmepumpe kann ein Einfamilienhaus von einer zentralen Stelle mit Warmwasser versorgen. Der Aufstellungsraum befindet sich vorrangig dort, wo Wärme anfällt. Das

kann in einem Wirtschaftsraum, Heizraum oder in Kellerräumen sein, wo Abwärme von Waschmaschinen oder Kühlgeräten zur Verfügung steht. Die Luft wird von der Wärmepumpe angesaugt, abgekühlt und wieder in den Raum abgegeben. Zusätzlich wird die Raumluft entfeuchtet. Soll die Luft aus den anderen Räumen angesaugt werden, so besteht die Möglichkeit, diese Räume

über Luftkanäle zu verbinden. Die abgekühlte Luft kann bei Bedarf ebenso über einen Luftkanal in einen anderen Raum oder ins Freie geführt werden. Das Mindestraumvolumen für die Warmwasserwärmepumpe sollte 20 m³ betragen. Wenn der Aufstellraum das geforderte Mindesvolumen von 20 m³ unterschreitet, dann installieren Sie Rohrleitungen für die angesaugte und abgeführte Luft.

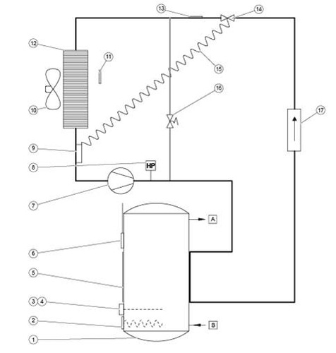
Schematische Darstellung der Bauteile Bild: Vaillant
Schematische Darstellung der Bauteile Bild: Vaillant

Legende
1 Warmwasserspeicher 11 Lufteintritts-Temperaturfühler
2 Zusatzheizung 12 Verdampfer
3 Temperaturbegrenzer für die Zusatzheizung 13 Enteisungsfühler
4 Sicherheitstemperaturbegrenzer für die Zusatzheizung 14 Thermostatisches Expansionsventil
5 Verflüssiger 15 Kapillarrohr des thermo-statischen Expansionsventils
6 Speichertemperaturfühler 16 Enteisungsventil
7 Kompressor 17 Filtertrockner
8 Hochdruckpressostat A Warmwasserauslauf
9 Temperaturfühler des thermo-statischen Expansionsventils B Kaltwasseranschluss
10 Ventilator

Der Arbeitsbereich der Warmwasserwärmepumpe liegt zwischen einer Luftansaugtemperatur von -7 °C und +35 °C. Sollte die Luftansaugtemperatur außerhalb des Arbeitsbereiches liegen, erfolgt die Erwärmung des Warmwassers durch den eingebauten E-Heizstab. Bei einer angesaugten Lufttemperatur von A7  und einer WW-Speichertemperatur von W55 ergibt sich immerhin ein COP-Wert von 3,1. Bei einer kurzfristig hohen Warmwasseranforderung kann zur Wärmepumpe der Elektro-Heizstab dazu geschaltet und eine Schnellaufheizung vorgenommen werden. Warmwasserwärmepumpen die über einen zweiten Rohrschlangenwärmetauscher verfügen können simple mit einem zusätzlichen zweiten Wärmeerzeuger wie Gasgeräte oder Festbrennstoffkessel betrieben werden. Das macht die WW-Wärmepumpe besonders Effizient denn der Heizstab wird nicht benötigt. Die geringe Leistungsaufnahme der Warmwasserwärmepumpe (max. 1900 Watt mit Zusatzheizung) lässt einen Anschluß an eine haushaltsübliche Schuko-Steckdose zu (230 V, 50 Hz, 10 A).

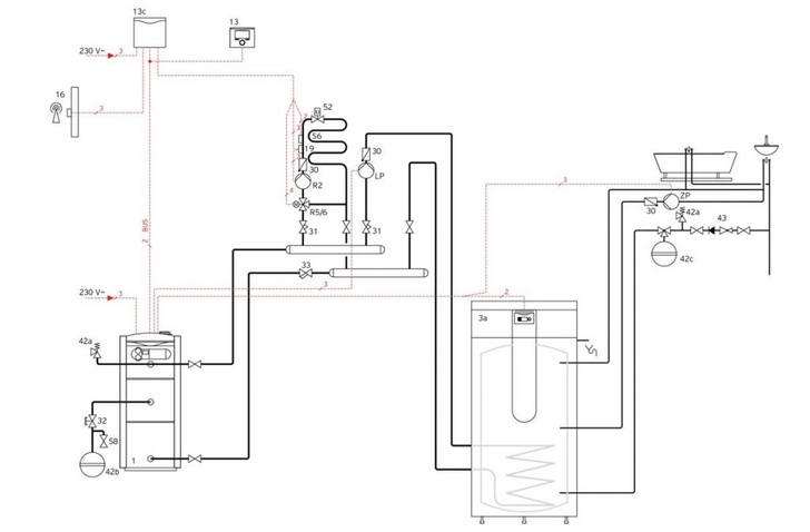
Hydraulik-Plan mit zusätzlichen Wärmeerzeuger Grafik: Vaillant
Hydraulik-Plan mit zusätzlichen Wärmeerzeuger Grafik: Vaillant

 

 

WERBUNG