Springe auf Hauptinhalt
Springe auf Hauptmenü
Springe auf SiteSearch
WERBUNG
WERBUNG
Primary protection
Secondary protection
Abo & Shop
Media
Search
Primary protection
Secondary protection
Blog
Aktuelle Ausgabe
Archiv
Heftarchiv
Blogarchiv
Fokus
SHK-Ausbildungspaket
Bestellung
Erstmalige Registrierung
Exklusiver Bereich
Wissen Kompakt
Musterberichte
Dokumentvorlagen
Fit im Fach
Datensafe
Frag den Fachmann
Lehrer-Login
Erstmalige Registrierung
Login für Lehrer
Premium
Premium-Vorteile
E-Paper
Online-Archiv
SBZ Monteur Fokus
Zeitschrift
Webinare
Home
Erklär mal…
WERBUNG
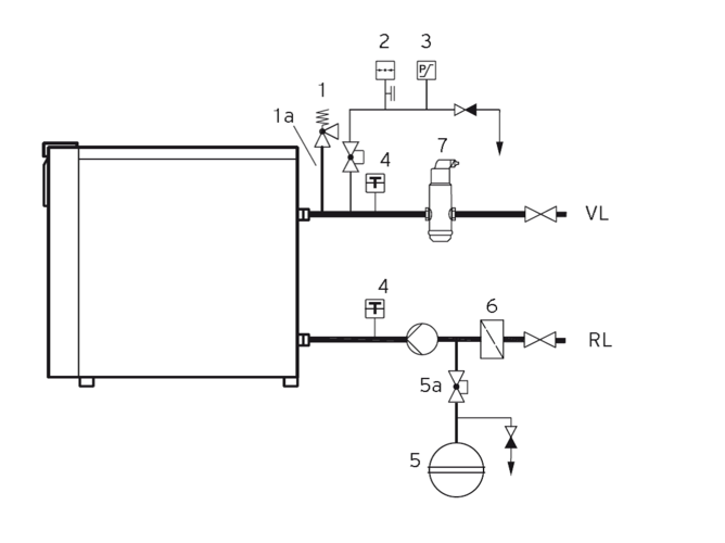
Nach welcher Norm müssen müssen Wärmeerzeuger abgesichert werden?
von
Loeti
31.08.2015
|
Druckvorschau
Tabelle DIN EN 12828
Autoren:
Loeti
sbz-monteur@my-shk.de
WERBUNG
Der Link wurde kopiert
Teilen
Link kopieren
Tags
Erklär mal…
Norm
Wärmeerzeuger
Weitere Inhalte
© Bild: Hans-Helmut Herold
Nahwärme im ländlichen Raum
© Bild: ChatGPT/vO/SBZ Monteur
Strömung von Flüssigkeiten in Rohrleitungen
© Bild: minimalistSTD – stock.adobe.com
... die verschiedenen WC-Arten?
© Bild: ChatGPT/vO/SBZ Monteur
Schallschutz bei Lüftungsanlagen
© Bild: BVF
Fehler bei der Fußbodenheizung vermeiden
© Bild: ChatGPT/vO/SBZ Monteur
…das Kühlen mit Fußboden, Wand und Decke?